- Optimal oxygen - sulfur ratio automatic control scheme
Foreword
The automatic control of oxygen to sulfur ratio of sulfur acid making plant is the key function to realize automatic operation. Today, we will explore how to safely and stably achieve automatic control of the optimal oxygen to sulfur ratio. The premise of automatic control of optimal oxygen to sulfur ratio is to ensure that the device is always in a safe and controllable state. We cannot allow serious accidents such as sublimated sulfur, fan damage, load drop or load spike to occur due to instrument measurement errors, human intervention or equipment failure. The device must be able to run smoothly. When the instrument measurement failure, the device should have the function of self-diagnosis; In the event of external intervention or equipment failure, the device should be able to automatically get out of the automatic control mode of the oxygen to sulfur ratio, and issue a warning for manual intervention to ensure the safety and control of the device.
First, the best oxygen and sulfur ratio determination
The design of the domestic sulfur acid making plant is usually set at the sulfur dioxide concentration f (SO2) of 11.5%, which corresponds to a specific oxygen sulfur ratio R=0.824. However, the ideal O2 / S ratio for each unit actually depends on the specific properties of the unit, including factors such as the type of catalyst used, the gas flow rate of the converter, the pressure of the fan, and the process flow. These factors ultimately determine the sulfur dioxide emission concentration at the outlet of the secondary suction tower. The emission concentration is affected by the conversion rate, and the main factor of the reduction of the conversion rate is the reduction of the oxygen content in the converter. Therefore, the optimal oxygen-sulfur ratio is the moment when the economic performance of the device is optimal, and the ratio of the minimum oxygen (air) required by the device to sulfur is the optimal oxygen-sulfur ratio. Figure 2 shows the relationship between the environmental economy of the plant conversion rate and the energy efficiency of the plant. Each plant can choose the most appropriate oxygen/sulfur ratio R according to its own characteristics.

Figure 1

Figure 2
Required measuring instrument:

Two, oxygen and sulfur ratio automatic control
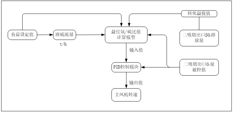
Through the analysis of Figure 2, we can find that the key to realize the automatic control of oxygen-sulfur ratio lies in the selection of appropriate two process variables: SO2 concentration at the outlet of sulfur burning furnace and O2 concentration at the outlet of secondary suction tower. As a fixed load value, the liquid sulfur flow rate is accurately and stably measured by mass flowmeters. However, the measurement of SO2 concentration at the outlet of the furnace presents some challenges, the main problem being the presence of SO3 in the flue gas (actual content between 0.2 and 0.5%), which significantly increases the risk of analyzer damage. Relatively speaking, the flue gas at the exit of the second suction tower contains only a very small amount of acid fog (30mg/m³). And SO2 (content of 500ppm), therefore, the flue gas to the secondary suction tower outlet oxygen analyzer is gentler, can ensure the stability of the measurement. In view of these factors, the selection of the process variable of the O2 ratio automatic control is more inclined to the O2 concentration value at the exit of the secondary suction tower. The specific operation steps of automatic control of oxygen sulfur ratio can be referred to Figure 3.

圖3
Three, safety automatic control
The accurate control of oxygen sulfur ratio is the key to ensure the stability of the process index of the device, and it is also directly related to the safety of the operation of the device. A perfect safety automatic control system is the solid backing to realize the automatic control of oxygen sulfur ratio. Therefore, the core of safe automatic control is that when an instrument in the control loop fails or the process system is abnormal, the system can send an alarm in time and quickly exit the automatic control mode to ensure that the device can be safely switched to a stable state.
1. Load adjustment strategy
When the equipment needs to perform load reduction adjustment, after setting the load target value, the system will automatically control to first reduce the liquid sulfur flow, resulting in an increase in oxygen sulfur ratio and an increase in O2, and then the system will automatically adjust the fan speed to achieve the best oxygen sulfur ratio. When the equipment needs to implement load increase adjustment, after setting the target load value, the system will automatically control the fan speed to the predetermined load speed value, oxygen and sulfur ratio will increase, and O2 content will increase. Then, the system allows to increase the frequency conversion of the fine sulfur pump to make the liquid sulfur flow reach the target load value, and finally the system automatically adjusts the engine speed to achieve the best oxygen sulfur ratio.
2. Sublimation sulfur prevention strategy
In order to avoid the generation of sublimed sulfur, we will calculate the corresponding air volume of the fan's output air pressure according to the fan's operating power curve and system resistance. Then, according to the value of the wind pressure, the corresponding load line function of the device is designed. Then, this function is compared with the liquid sulfur flow rate, and once the ratio exceeds the set safe value, the system will issue an alarm and automatically stop the adjustment of the fan speed, while keeping the current speed of the fan unchanged. In addition, if the temperature rise of the fan in exceeds the safe value set by the operation, the safety interlock shutdown will be triggered.
3. Load sudden change strategy
In the oxygen/sulfur ratio automatic control mode, if there is no external load adjustment, the system will not be subjected to external interference resulting in load sudden change. Therefore, in the case of no load adjustment, the fan speed only needs to be slightly adjusted to adapt to small changes in the environment and liquid sulfur. If there is a sudden change in the system, this is usually due to a failure of the measuring instrument on the control circuit. Therefore, the freedom of automatic control adjustment under different loads will be included in the system design to cope with possible load mutations.
Tips: Lilly Technology (Chongqing) Co., Ltd. focuses on the intelligence and digitalization of sulfuric acid equipment, and is committed to providing automated, intelligent and autonomous operation solutions for the sulfuric acid industry. We are willing to provide the best oxygen/sulfur ratio control consulting and implementation technical services.


